山東合晟環保科技有限公司擬建設全廠產品質量提升及智能化改造項目,項目位于山東省濱州市鄒平市九戶鎮,總投資6000萬元,計劃施工工期24個月。項目已于11月18日進入環評文件審批前公示階段。
據炭黑產業網了解,2024年1月山東卓啟環保科技有限公司購得山東開元潤豐環保科技有限公司現有生產設備,即6萬噸/年廢輪胎綜合利用項目,并于2024年3月由山東合晟環保科技有限公司整體收購,山東合晟環保科技有限公司共設置兩個廠區,本項目位于西廠區,在山東開元潤豐環保科技有限公司原有生產工藝基礎上進行技改。
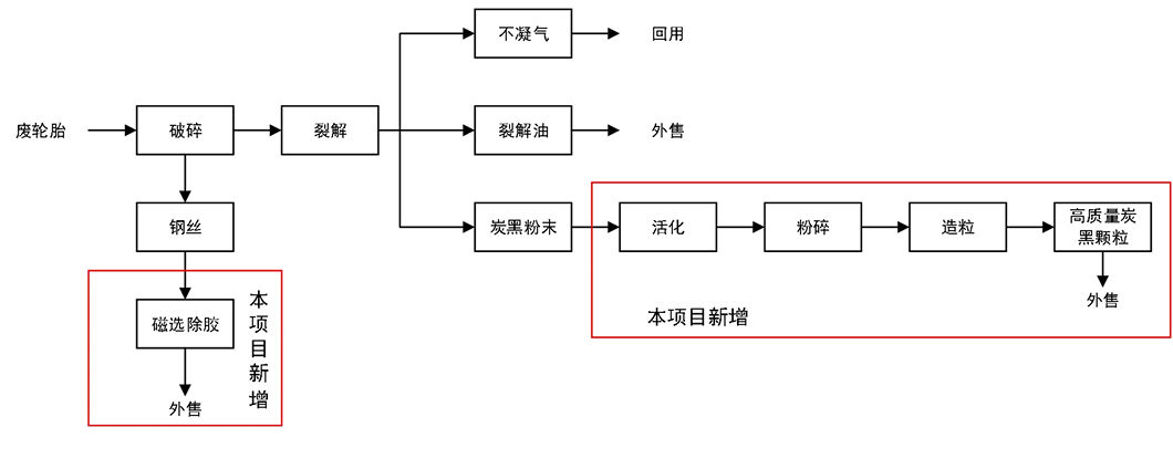
擬建項目在原有生產設備和其他公輔設施基礎上,配套建設車間一座。
該項目以現有項目生產的粗炭黑粉末為原料,購置安裝炭黑活化設備一套、炭黑造粒設備一套、炭黑自動化包裝設備兩套,及配套上下游公輔設施,對原炭黑設備升級,將炭黑粉進行活化、顆粒化提升進一步提升項目自動化及環保水平,提高產品品質。
據悉,現有工程粗炭黑表面被一層殘留烴類所覆蓋,并含有大量雜質。影響其本身作為炭黑最重要的補強性能。通過高溫(在可控氣氛下)蒸發回收表面的烴類,暴露其活性表面和形成孔隙結構。這極大地增加了比表面積,恢復了其與橡膠分子鏈的相互作用能力。能顯著提高橡膠制品的強度、耐磨性和抗撕裂性。
購置安裝除膠設備一套,現有項目產生的鋼絲經過除膠設備后,去除鋼絲附著的橡膠,提升鋼絲品質。
該項目不涉及廢橡膠煉油及現有工程粗炭黑生產工序改造,建設內容為炭黑活化、造粒、包裝及鋼絲除膠。本項目新增炭黑深加工僅針對現有工程炭黑粉末,無新增產能。

(技改完成后西廠區生產工藝)
該項目生產所用原料為現有工程生產的粗炭黑及鋼絲,粗炭黑經深加工處理后,將可轉化為約0.5%再生油、99%深加工炭黑、0.5%可燃氣。該項目建成后,可年加工處理21000噸粗炭黑,生產6000 噸鋼絲。



















